In order to ensure the highest quality of our services, we use small files called cookies. When using our website, the cookie files are downloaded onto your device. You can change the settings of your browser at any time. In addition, your use of our website is tantamount to your consent to the processing of your personal data provided by electronic means.
Back

Sustainable technology for the staged recovery of an agricultural water from high moisture fermentation products

1460x616

square with tentacles  Project title

Sustainable technology for the staged recovery of an agricultural water from high moisture fermentation products 

outline of the upper man silhouette  Name of Beneficiary/Beneficiaries

Wrocław University of Science and Technology (Consortium leader)
Zakład Gospodarowania Odpadami GAĆ Sp. z o.o. [Waste Management Plant GAĆ Sp. z o.o.] (Consortium member)
 AGH University of Science and Technology (Consortium member)

briefcase icon  Name of programme

International programmes

newspaper icon  Competition

Era-Net Co-Fund WaterWorks2017

two heaps of coins icon  Project value

PLN 828,391.51 

hand icon with two circles above it  Funding value

PLN 842,384.23

clock icon  Project delivery period

from 1 April 2019 to 28 February 2023

Meet our team

1

Wrocław University of Science and Technology

 

2

AGH University of Science and Technology

 

3

Zakład Gospodarowania Odpadami GAĆ Sp. z o.o. [Waste Management Plant GAĆ Sp. z o.o.]

See the results of our work

4

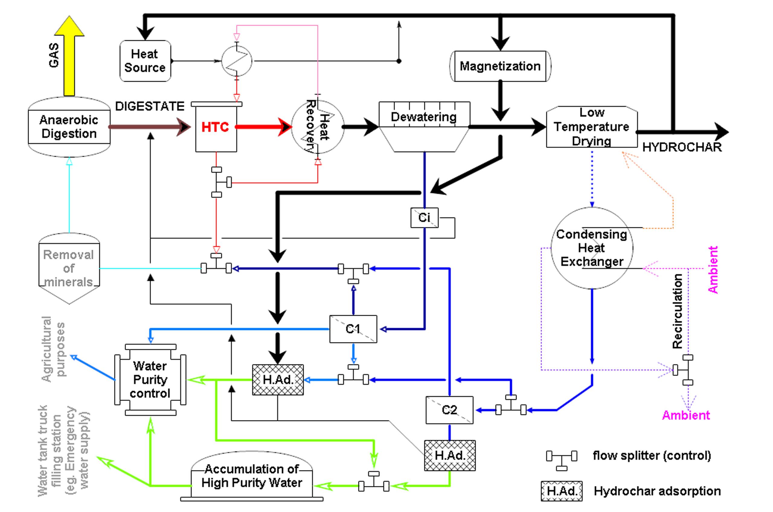
Process diagram

 

5

Applied research methodology

 

6

Flow chart

What problem does our project solve?

The primary goal was to develop an integrated technology for water recovery from digestate, while simultaneously utilising the chemical energy contained in by-products to generate electricity and heat.

An important objective was to establish a final method for purifying the water recovered from wet products of anaerobic digestion of organic waste, ensuring it meets the standards for agricultural use.

Key specific objectives of the project included:

  • Optimisation of processes such as hydrothermal carbonisation of digestate, mechanical dewatering, and drying with condensation to maximise water recovery
  • Determining the optimal configuration for treating leachate from mechanical dewatering of hydrothermal carbonisation products.
  • Containerising the system
  • Assessing the feasibility of implementing the technology at the project’s industrial partner
  • Developing the preliminary design of a sustainable, multi-stage system for the recovery of water from highly hydrated digestion products for agricultural purposes

The project demonstrated that digestates can be effectively processed into valuable products, thereby reducing waste production. This aligns with the principles of a circular economy.

Who will benefit from the project's results?

The primary goal of the project was to develop a multi-stage process for converting digestate into solid carbonised products and, most importantly, treating separated water using various purification methods to enable its reuse in agriculture. The project supports the circular economy concept, contributing to waste reduction, conservation of natural resources, and minimising the environmental impact associated with traditional waste disposal methods.

The results of the project can benefit waste management plants (WMPs) and the agricultural sector at large.

What was the biggest challenge for us in implementing the project?

The primary and specific goals were achieved 100%, with the exception of containerising the system.

A preliminary design for a sustainable, multi-stage system for the recovery of water from highly hydrated digestion products from waste management plants has been developed.

However, a complete single-container system could not be realised due to the estimated size of some modules. The proposed solution to this issue is the construction of a segmented, multi-container system.

{"register":{"columns":[]}}